Function of Command Valves and Sequence of Gearshifts
GeneralThe command valves in the valve body assembly determine the shift points and initiate the gearshifts:

The operating principle of the command valves is, with few exceptions, identical.

Special Features Of 1-2 Command Valve
Shown in drive position "D" or "3" and idle throttle
13 Plate check valve
17 1-2 Command valve
18 1-2 Command valve sleeve
19 1-2 Command valve piston
41 Governor pressure shift valve
41a Governor pressure shift valve
42 Two-way ball valve
43 Two-way ball valve
44 Governor pressure booster valve
45 Control pressure control valve
46 Piston control pressure control valve
78 Relay lever for control pressure cable
98 Control pressure cable
a.b.c Annular surfaces
d Restrictor
e,h End face
i Idle throttle spring
f,g Annular surface
A Working pressure
AD-3 Working pressure on positions "D" and "3"
S1 Full throttle control pressure
S2 Control pressure S2
S2-2 Control pressure S2 in position "2"
S3 Kickdown control pressure
SD/S2 Shift pressure or control pressure S2
R Governor pressure
VR Boosted governor pressure
0 Oil sump drain
B1 Connection to brake band position B1
VL2 Discharge cross-section open with idle throttle
[] See overall hydraulic diagram for remaining line routing
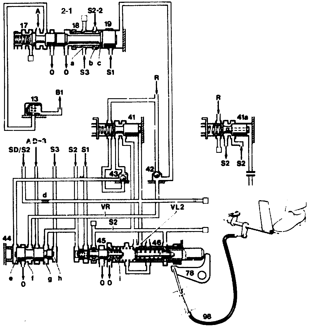
2-1 Downshift When Starting Off
If there is no pressure in the hydraulic system the 1-2 command valve (17) is pushed by the spring force to the right into the 1st gear position. The governor pressure shift valve (41) is also resting against the right hand stop.
When the engine is running and the vehicle is stationary in drive positions "D", "3"or "2" and at idle throttle. control pressure "S2" passes through the valve (41) and the two-way ball valve (43) to the end face (e) of the governor pressure booster valve (44).
Boosted governor pressure "VR" is built up and passes through the two-way ball valve (42) to the end face of the piston (19). The 1-2 command valve is pressed to the left against the spring force and the control pressure "S1" acting on the annular surface (c). The transmission shifts into 2nd gear.

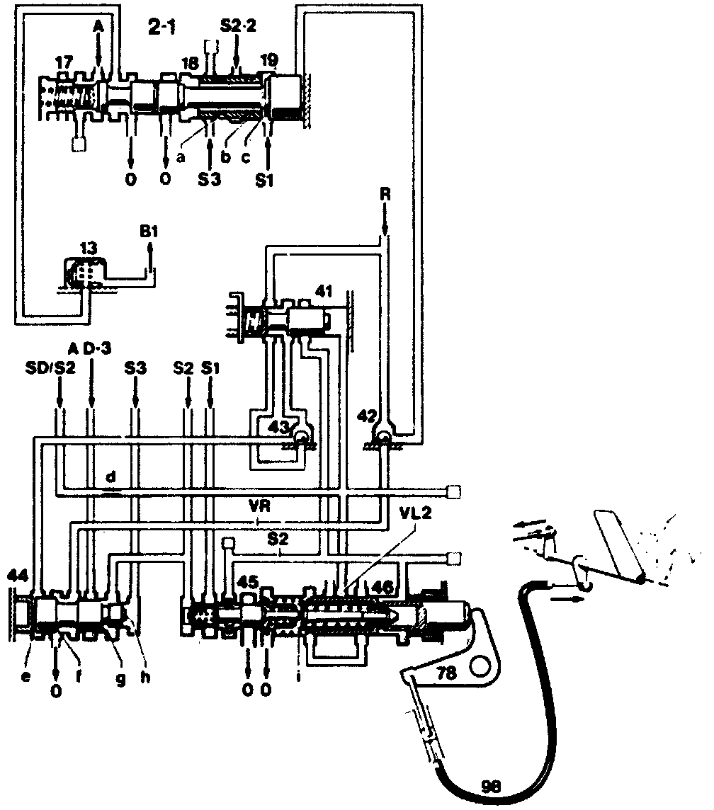
Shown in drive position "D" or "3" and part throttle
13 Plate check valve
17 1-2 Command valve
18 1-2 Command valve sleeve
19 1-2 Command valve piston
41 Governor pressure shift valve
42 Two-way ball valve
43 Two-way ball valve
44 Governor pressure booster valve
45 Control pressure control valve
46 Piston control pressure control valve
78 Relay lever for control pressure cable
98 Control pressure cable
a.b.c Annular surfaces
d Restrictor
e,h End face
i Idle throttle spring
f,g Annular surface
A Working pressure
AD-3 Working pressure on positions "D" and "3"
S1 Full throttle control pressure
S2 Control pressure S2
S2-2 Control pressure S2 in position "2"
S3 Kickdown control pressure
SD/S2 Shift pressure or control pressure S2
R Governor pressure
VR Boosted governor pressure
0 Oil sump drain
B1 Connection to brake band position B1
VL2 Discharge cross-section open with idle throttle
When accelerating Or when the idle travel at the accelerator control linkage has been overcome, the piston (46) closes the outlet (VL2), shift pressure "SD" or control pressure "S2", depending on the version of the valve body assembly is built up downstream of the restricter (d). The shift valve (41) is pushed to the left which causes the end face (e) of the valve (44) to be connected to the governor pressure system. When the vehicle is stationary, no governor pressure is formed. The valve (44) moves to the left and opens the zero outlet at the annular surface (f). The boosted governor pressure "VR" is dumped, and the 1-2 command valve (17) shifts to the right into the 1st gear position.
After the idle travel has been cleared, with zero outlet VL2 open, an upshift is again performed into 2nd gear.
In drive position "2" the inlet "AD-3" to the valve (44) is pressureless. For this reason, no boosted governor pressure is formed and the command valve shifts the 1st gear. In a number of versions of the valve body assembly, control pressure "S2" passes additionally to the annular surface (b) of the sleeve (18), which influences the 2-1 shift point.
At kickdown. kickdown control pressure "S3" passes to the annular surface (a) of the sleeve (18) and to the end face (h) of the valve (44). the control pressure "S3" at the annular surface (a) influences the 2-1 gearshift. The control pressure "S3" at the and face (h) causes, within the kickdown downshift limit, the valve (44) to be pushed to the left and the boosted governor pressure to be reduced or dumped depending on vehicle speed. The transmission shifts back into 1st gear.
Valve Body Assembly In Transmissions For Engine 117 With Starting-off In 2nd Gear In Position
In the case of these valve body assemblies:
- The connection to the end face of the valve (44) is interrupted. The control via the discharge cross-section (VL2) is ineffective.
- The governor pressure shift valve (41) is designed as a governor pressure control valve (41a). Control pressure "S2" passes through the transverse and longitudinal drilling in the valve (41a) to the end face and causes the valve (41a) to be pushed to the left into the control position against the spring force. The pressure which is controlled in this way passes constantly to the end face (e) of the valve (44). Boosted governor pressure "VR" is formed, which prevents a downshift into 1st gear.
Starting Off In 1st Gear: Vehicles With Engine 117
In drive positions "3" and "2" and also at kickdown, the kickdown solenoid valve is energized which causes kickdown control pressure "S2" to be built up, which acts on the end face (h) of the valve (44) and moves the valve to the left. Boosted governor pressure "VR" is connected to the zero outlet and is thus pressureless. Below 12 km/h the 1-2 command valve shifts into 1st gear.
When the automatic transmission is in position "B", the valve body assemblies are modified in such a way that S1 passes to valve (44) instead of AD-3. The control pressure inlet "S1" causes boosted governor pressure "VR" to be formed in drive position "2" and the 12 command valve to remain in the 2nd gear position provided the kickdown solenoid valve is not energized.
Current is switched to the kickdown solenoid valve (V3/1y1) for starting off in 1st gear in drive position "B" via the switch at the shift gate. Drive Position "B"

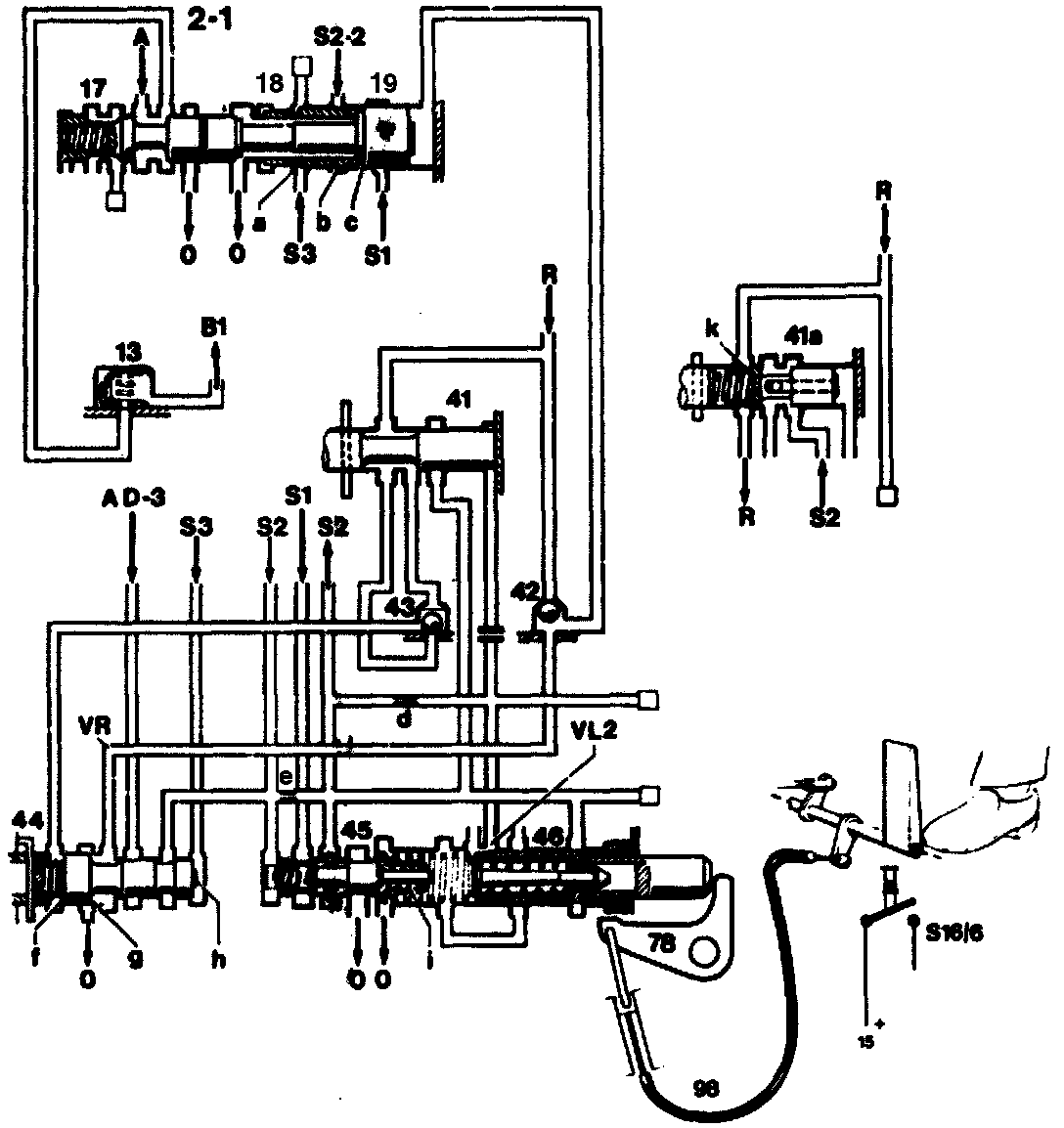
Hydraulic control for starting off in 2nd gear with part throttle: Shown in drive position "D" or "3" and idle throttle, speed below 12 km/h
13 Plate check valve
15 Terminal 15
17 1-2 Command valve
18 1-2 Command valve sleeve
19 1-2 Command valve piston
41 Governor pressure shift valve
41a Governor pressure shift valve
42 Two-way ball valve
43 Two-way ball valve
44 Governor pressure booster valve
45 Control pressure control valve
46 Piston control pressure control valve
78 Relay lever for control pressure cable
98 Control pressure cable
[] See overall hydraulic diagram for remaining line routing
A Working pressure
AD-3 Working pressure on positions "D" and "3"
S1 Control pressure (constant)
S2 Control pressure (load dependent)
S3 Kickdown control pressure
S2-2 Control pressure "S2" in position "2"
S16/6 Kickdown switch
R Governor pressure
VR Boosted governor pressure
0 Oil sump drain
B1 Connection to brake band position B1
VL2 Outlet cross-section open with idle throttle
a.b.c Annular surfaces
d,e Restrictor
f,h End face
g Annular surface
i Idle throttle spring
k Radial drilling
Hydraulic Control For Starting Off In 2nd Gear With Part Throttle
When the vehicle is stationary, engine running and idle throttle, the transmission shifts into 2nd gear after the drive position "D" or "3" is engaged.
- When starting off with light throttle, the 2nd gear remains enaged.
- When starting off with sharp acceleration, the transmission shifts down into 1st gear.
Function:
The governor pressure booster valve (44) is pressed to the right by the spring acting on the lefthand side. The valve (44) closes the zero outlet and at the same time opens the working pressure inlet "AD-3". Boosted governor pressure "VR is formed, which acts on the end face of the piston (19) and presses the command valve (17) into the position of 2nd gear.

Hydraulic control for starting of in 2nd gear with part throttle: Shown in drive position "D" or 3" and full throttle, speed below 12 km/h
13 Plate check valve
15 Terminal 15
17 1-2 Command valve
18 1-2 Command valve sleeve
19 1-2 Command valve piston
41 Governor pressure shift valve
41a Governor pressure shift valve
42 Two-way ball valve
43 Two-way ball valve
44 Governor pressure booster valve
45 Control pressure control valve
46 Piston control pressure control valve
78 Relay lever for control pressure cable
98 Control pressure cable
[] See overall hydraulic diagram for remaining line routing
A Working pressure
AD-3 Working pressure on positions "D" and "3"
S1 Control pressure (constant)
S2 Control pressure (load dependent)
S3 Kickdown control pressure
S2-2 Control pressure "S2" in position "2"
S16/6 Kickdown switch
R Governor pressure
VR Boosted governor pressure
0 Oil sump drain
B1 Connection to brake band position B1
VL2 Outlet cross-section open with idle throttle
a.b.c Annular surfaces
d,e Restrictor
f,h End face
g Annular surface
i Idle throttle spring
k Radial drilling
When accelerating in the top part range control pressure "S3" is formed, which rises further depending on the position of the accelerator pedal up to full throttle or kickdown. This pressure acts on the end face (h) of the valve (44) against the spring pressure. The boosted governor pressure is reduced. The spring at the command valve (17) overcomes the force of the boosted governor pressure at the valve (19). The 2-1 downshift is activated.
From d speed of approx. 12 km/h governor pressure "R" is formed, which acts at the spring chamber of the valve (44) against the control pressure "S3" and against the boosted governor pressure "VR" at the annular surface (g).
The boosted governor pressure "VR" rises. A 2-1 downshift without kickdown is now no longer possible.
With kickdown the control pressure "S3" rises further. A 2-1 downshift is thus possible within the shift limit.
In an earlier version (Production 1983/84) the valve (41a) was installed in place of the plug (41). With the exception of minor variations, this system operated in a comparable manner.

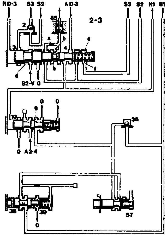
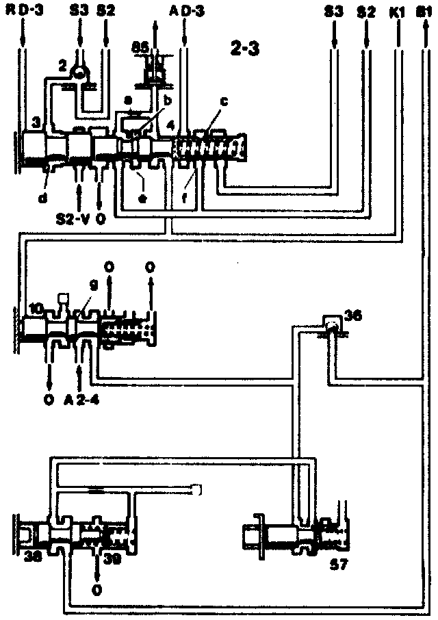
Special Features Of 2-3 Command Valve
2-3 Shift sequence after completion of gearshift
2 Two-way ball valve
3 2-3 Command valve piston
4 2-3 Command valve
10 B1 Shift valve
36 Ball check valve
38 B1 Control valve
39 B1 Control valve piston
57 B1 Control valve damper
85 Pressure limiting valve
A2-4 Working pressure in 2nd to 4th gear
AD-3 Working pressure in position "D" and "3"
S2 Control pressure (load dependent)
S2-V Control pressure at full throttle
S3 Kickdown control pressure
RD-3 Governor pressure in position "D" and "3"
0 Oil sump outlet
B1 Connection to piston B1
K1 Connection to clutch K1
a Restrictor
b Control edge
c Radial drilling
d Annular surface
e Annular surface
f Control edge on both sides of recess
g Annular surface
[] See overall hydraulic diagram for further line routing
2-3 Upshift
Clutch K1 must be engaged and brake band B1 he disengaged.
The transmission is in 2nd gear. The command valve(4) and command valve piston (3) are on the left Control pressure "S2" on the righthand end face and at the end face surfaces (d) and (e) as well as the spring force push the control valve together with piston to the left. The governor pressure RD-3 at the left end face of the piston (3) counteracts these forces.
As governor pressure rises (increasing speed) and/or dropping control pressure (accelerator eased back), the command valve moves slowly first of all to the right. As soon as the control edge (b) opens the connection to the zero outlet through the valve (85), the force of the control pressure at the annular surface (e) is reduced.
The force of the governor pressure suddenly predominates, and the command valve (4) snaps to the right as far as the stop.
The 2-3 gearshift is activated. The clutch K1 is engaged by the command valve (4) at the the working pressure inlet AD-3. As soon as dutch K1 is appropriately filled and can create a positive contact, the B1 shift valve (10) is pushed to the right by the filling pressure of clutch K1 against the spring force and against the working pressure at the annular surface (g). At the same time, the brake band B1 is moved to the zero outlet. the transmission is in 3rd gear.
In the case of 2-3-2 gearshifts without kickdown the pressure difference between control pressures "S2" and "S3", controlled via the control edges (f), is also used for the snap action of the command valve (4).

3-2 Shift Sequence After Completion Of Gearshift
2 Two-way ball valve
3 2-3 Command valve piston
4 2-3 Command valve
10 B1 Shift valve
36 Ball check valve
38 B1 Control valve
39 B1 Control valve piston
57 B1 Control valve damper
85 Pressure limiting valve
A2-4 Working pressure in 2nd to 4th gear
AD-3 Working pressure in position "D" and "3"
S2 Control pressure (load dependent)
S2-V Control pressure at full throttle
S3 Kickdown control pressure
RD-3 Governor pressure in position "D" and "3"
0 Oil sump outlet
B1 Connection to piston B1
K1 Connection to clutch K1
a Restrictor
b Control edge
c Radial drilling
d Annular surface
e Annular surface
f Control edge on both sides of recess
g Annular surface
[] See overall hydraulic diagram for further line routing
3-2 Downshift
Brake band B1 must be engaged and clutch K1 must be disengaged.
On the case of a downshift, the operation at the command valve proceeds in the reverse order.
The movement which is initiated to the left against the governor pressure RD-3 as far as the snap point is produced, depending on the driving state.
- At part throttle by the spring or spring and control pressure "S3" (part throttle).
- At full throttle by the spring of the 2-3 command valve (4) or by the spring and the control pressure "S3" (full throttle value) and control pressure "S2-V".
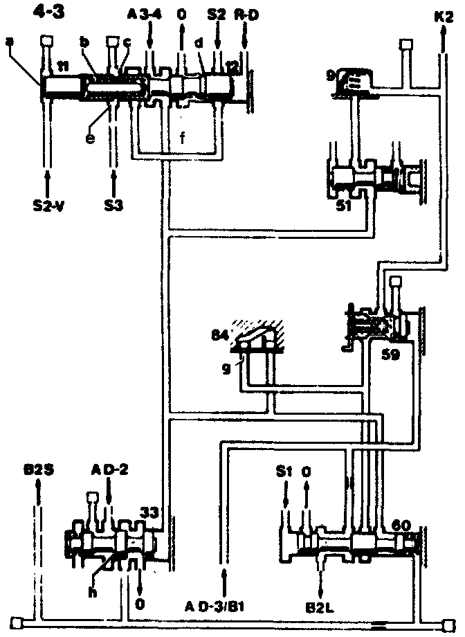
Special Features Of 3-4 Command Valve

3-4 Shift Sequence After Completion Of Gearshift
9 Plate check valve
11 3-4 Command valve piston
12 3-4 Command valve
33 B2 Shift valve
51 K2 Control valve
59 K2 Shift valve
60 B2 Release valve
84 Non-return valve with restriction
A3-4 Working pressure in 3rd and 4th gear
AD-3 Working pressure in positions "D" and "3"
61 and also with brake band B1 engaged
AD-2 Working pressure in positions "D" to "2"
S1 Control pressure (constant)
S2 Control pressure (load-dependent)
S2-V Control pressure "S2" at full throttle
S3 Kickdown control pressure
R-D Governor pressure in position "D"
0 Oil sump outlet
B2S To brake band piston B2 shift side
B2L To brake band piston B2 release side
K2 To clutch K2
a End face
b Compression spring
c Radial drilling
d,h Annular face
e Control edges on both sides of recess
f Control edge
g Restrictor
[] See overall hydraulic diagram for further line routing
3-4 Upshift
Clutch K2 must be engaged and brake band B2 must be disengaged.
The transmission is in 3rd gear. The command valve (12) is positioned on the right. Control pressure ""S2"" on the annular surface (d) and on the lefthand end face as well as the force of the spring (b) push the command valve (12) to the right. The governor pressure "R-D" at the righthand end face of the command valve counteracts these forces.
As governor pressure rises (increasing speed) and/or as control pressure drops (accelerator eased back), the command valve moves to the left. As soon as the control edge (f) opens the connection to the zero outlet, the force of the control pressure at the annular surface (d) is reduced. The force of the governor pressure suddenly predominates, and the command valve snaps to the left as far as the stop.
The 3-4 gearshift is activated. The clutch K2 is linked through the command valve to the working pressure inlet "A3-4". As soon as clutch K2 is filled and makes positive contact, the shift valve B2 (33) is pressed to the left by the filling pressure of the clutch K2 against the spring pressure and against the working pressure at the annular surface (h). At the same time, the shift side of the brake band piston (B2S) and the spring chamber of the release valve (60) are connected to the zero outlet. The valve (60) is pushed to the right by the control pressure "S1" against the spring force, and the release side of the brake band piston (B2L) is connected to the working pressure inlet AD-3/B1. The transmission is now in 4th gear.
In the case of 3-4-3 gearshifts without kickdown, the pressure difference between the control pressures "S2" and "S3" controlled via the control edges (e), is used for the snap action of the command valve.

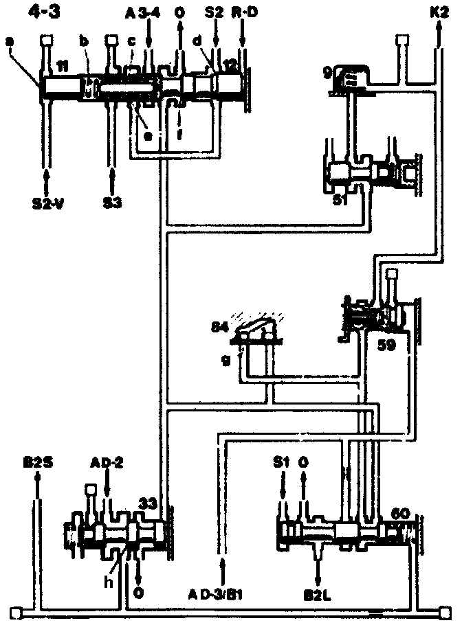
4-3 Shift Sequence After Completion Of Gearshift
9 Plate check valve
11 3-4 Command valve piston
12 3-4 Command valve
33 B2 Shift valve
51 K2 Control valve damper
59 K2 Shift valve
60 B2 Release valve
84 Non-return valve with restriction
A3-4 Working pressure in 3rd and 4th gear
AD-3 Working pressure in positions "D" and "3"
B1 and also with brake band B1 engaged
AD-2 Working pressure in positions "D" to "2"
S1 Control pressure (constant)
S2 Control pressure (load-dependent)
S2-V Control pressure "S2" at full throttle
S3 Kickdown control pressure
R-D Governor pressure in position "D"
0 Oil sump outlet
B2S To brake band piston B2 shift side
B2L To brake band piston B2 release side
K2 To clutch K2
a End face
b Compression spring
c Radial drilling
d,h Annular face
e Control edges on both sides of recess
f Control edge
g Restrictor
[] See overall hydraulic diagram for further line routing
4-3 Downshift
Brake band B2 must be engaged and clutch K2 must be disengaged.
In the case of a downshift, the operation at the command valve proceeds in the reverse order. The movement which is initialed to the right against the governor pressure "R-D" up to the snap point is produced, depending on the driving state.
- At pert throttle by the spring of the, 3-4 command valve (12) or by the spring of the 34 command valve (12) and the control pressure "S3" (part throttle value).
- At full throttle by the control pressure "S2-V" at the end face (a) of the command valve piston (11).
- At kickdown by the spring of the 3-4 command valve (12) and by the control pressure "S3" kickdown value.
After the command valve has snapped over, the end face of the valve (33) is connected directly to the zero outlet, and clutch K2 is also connected via the non-return valve with restriction (84).
The valve (33) is pushed to the right by its spring. The shift side of the brake band piston (B2S) is connected to the working pressure inlet "AD-2". At the same time, the clutch K2 slowly empties through the restrictor (g). As soon as the release valve (60) is pushed to the left by the pressure in the spring chamber, the release side of the brake band piston (B2L) and also clutch K2 are drained unrestricted. The transmission has shifted into 3rd gear.
If the Selector lever is shifted back to "3" the governor pressure "R-D" is moved to the zero outlet. The command valve snaps into the 3rd gear position, irrespective of vehicle speed.