Operation CHARM
: Car repair manuals for everyone.
Home
>>
Mercedes Benz
>>
1985
>>
380SL (107.045) V8-3.8L (116.960)
>>
Repair and Diagnosis
>>
Wiper and Washer Systems
>>
Diagrams
>>
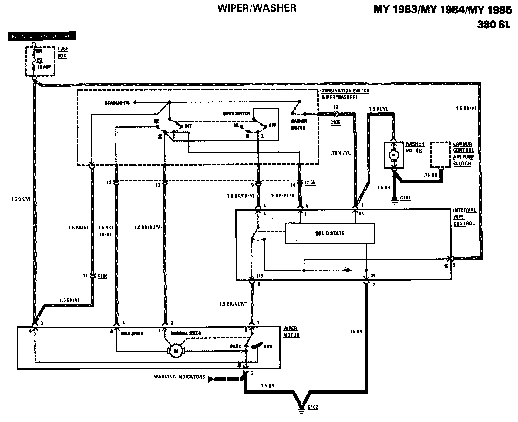
Electrical Diagrams
Electrical Diagrams