Fluid Pump: Description and Operation

General
Hydraulic energy is required for controlling the automatic transmission.
This energy is produced by the oil pumps installed in the transmission in the form of a pressurized oil flow and pumped to the valve body assembly.
The valve body assembly also receives the information supplied to the transmission from outside:
- selector level position
- mode selector switch
- accelerator pedal position (control pressure)
- engine torque
(via intake manifold vacuum)
- kick-down
- vehicle-speed
In line with the operating state, the oil flow is branched to the various points of demand in the transmission and the quantity and pressure level adapted to requirements.

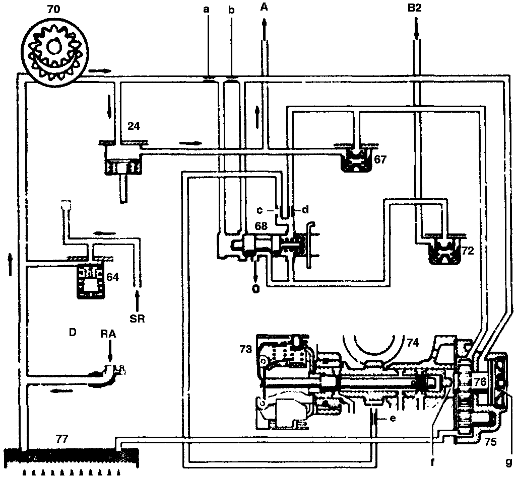
Primary pump
24 Primary pump check valve
64 Lubricating pressure
66 Secondary pump shaft valve
67 check valve
70 Primary pump
72 check valve
73 Centrifugal
74 Drive for governor
75 Secondary pump
76 Secondary pump cutoff piston
77 Oil filter
A Working pressure
SR Lubricating pressure
B2 Connection to shift side B2
RA Excess pumped oil flow back through nozzle (D) of working pressure control valve into suction passage of primary pump
D Nozzle
a,b, Restrictions
c,d,e
f Secondary pump drive
g Compression spring
o Oil sump outlet
The primary pump (70) (internal gear pump or crescent moon pump) is housed in the front transmission cover. It is driven by the engine through the drive flange of the torque converter.
The primary Pump (70) operates so long as the engine is turning and supplies pressurized oil to the entire hydraulic system.
The drive (f) of the secondary pump (75) is switched off by the cut-off piston (76) by means of the pressure Of the primary pump (70).

Secondary pump
24 Primary pump check valve
64 Lubricating pressure
66 Secondary pump shaft valve
67 check valve
70 Primary pump
72 check valve
73 Centrifugal
74 Drive for governor
75 Secondary pump
76 Secondary pump cutoff piston
77 Oil filter
A Working pressure
SR Lubricating pressure
B2 Connection to shift side B2
o Oil sump outlet
RA Excess pumped oil flow back through nozzle (D) of working pressure control valve into suction passage of primary pump
D Nozzle
a,b,c Restrictions
d,e
The secondary pump (75) is required only for towing and low-starting the car. It is designed as an external gear pump and is positioned in the rear section of the transmission.
The secondary pump is driven it needed by the shalt of the centrifugal governor. Once the engine has started when the car is tow-started the secondary pump is only disconnected again once either the car has come to a stop or the transmission has shifted into 4th gear.
When the system is pressureless, the drive of the secondary pump is not engaged again until the vehicle is stationary (deflection slopes on the engaging gears).
Secondary pump operating. i.e. engine not running and car rolling (tow-starting procedure). brake band B2 begins to engage.