Vacuum Control (Diesel)
Function Of Modulating Pressure Control By Vacuum On Vehicles With Diesel Engine (Naturally Aspirated Engine)The vacuum control valve fitted to the side of the injection pump governs the vacuum for the modulating pressure control.
The vacuum control valve is operated by the control lever shaft of the injection pump and maintains a vacuum of approx. 0.4 bar at idling speed, and a vacuum of 0 bar at full throttle.

Vacuum Diagram, e.g. Vehicles With Engines 601, 602, 603
1 Injection pump
2 Transmission
5 Vacuum unit
8 Stop vacuum unit
61a 0.7 mm restrictor (blue)
62 Air admission filter
62a 0.5 mm restrictor (orange)
65 Vacuum control valve
67 Vacuum pump
72 Damper
a Air admission line to passenger compartment
b Key-operated stop
c Other vacuum components
d To vacuum amplifier (EGR) on (USA) California
(sw) Only (USA) California
sw Black
bl Blue
br Brown
vi Violet
ws White
Function
The vacuum control valve is divided by a diaphragm (18) into an upper and lower diaphragm chamber. The upper diaphragm chamber (16) is connected to the vacuum pump. The lower diaphragm chamber (17) is connected to atmosphere by an air admission line. A connection between both diaphragm chambers can be produced only by means of the plate valve in the vertically moving valve body (19).
When the engine is not running, the force of the compression spring (10) pushes the valve body (19) down. The plate valve (14) is closed by the valve spring (15) and separates the connection between the two diaphragm chambers.
When the engine is running, vacuum passes from the vacuum Pump to the connection (20) into the upper diaphragm chamber (16) as well as through the connection (21) to the vacuum unit at the transmission.
Air is released from the upper diaphragm chamber and along the control line and the valve body (19) is pressed up against the force of the compression spring (10). As soon as the plate valve (14) is touching the pipe (11), the connection to the vacuum pump is interrupted. If the valve body (19) is raised further by the lever (13), the plate valve (14) lifts off the valve body (19) and opens the connection to atmosphere. The vacuum is reduced and the force of the compression spring (10) again pushes the valve body (19) down. This procedure is constantly repeated so that a controlled vacuum is maintained in the upper diaphragm chamber and in the control line. When the throttle is opened, the flat spiral spring (12) acts on the valve body (19) via the lever (13) against the force of the compression spring (10). The controlled vacuum is reduced and is fully eliminated at full throttle. The level of the vacuum at idling speed is dependent on the force of the spring (10).

10. Compression spring
11. Pipe
12. Flat spiral spring
13. Lever
14. Plate valve
15. Valve spring
16. Upper diaphragm chamber
17. Lower diaphragm chamber
18. Diaphragm
19. valve body
20. Suction line (center)
21. Control line (side)
Vacuum Control Dependent On Temperature And Boost Pressure, With Vacuum Diagram, Vehicles With Engine 617.95 effective 10/84

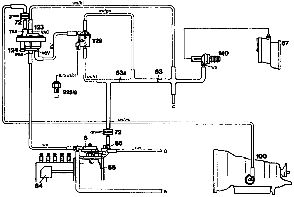
Vacuum Diagram Model 123 Standard Version
63 0.6 mm restrictor, natural colored
63a 0.6 mm restrictor, natural colored
64 Fuel rack positioner
65 Vacuum control valve
66 Injection pump
67 Vacuum pump
72 Vacuum damper
100 Automatic transmission
123 Vacuum amplifier
124 Adjusting screw
140 Check valve, model 123
S25/6 50°C temperature switch
Y29 Vacuum amplifier switch over valve automatic transmission
a Air admission line from passenger compartment
c Other vacuum components
e Overload protection switchover valve
PRE Boosted pressure
TRA Transmission
VAC Vacuum
VCV Vacuum control valve
bl blue
br brown
gn green
gr gray
rt red
sw black
ws white
Full vacuum exists at the central connection (VAC) of the vacuum amplifier when the engine is running.
At a coolant temperature of 50°C, the switchover valve is connected to ground by the temperature switch (S25/6). The vacuum control valve connection to port (VCV) at the vacuum amplifier is closed. The vacuum produced by the vacuum pump produces a higher vacuum between the restrictors (83) and (63a) than the vacuum controlled at the vacuum control valve.
This vacuum which is tapped between the restrictors passes through the automatic transmission vacuum amplifier switchover valve (Y2S) to the vacuum amplifier (123) (connection VCV). As a result, a higher vacuum is fed in, which flows through connection (TRA) and the vacuum unit at the transmission to produce a lower modulating pressure. From approx. 50°C, the temperature switch (S25/6) opens, the ground connection to the automatic transmission vacuum amplifier switchover valve (V29) is interrupted. The controlled vacuum of the vacuum control valve passes through the automatic transmission vacuum amplifier switchover valve (V29) to the vacuum amplifier (123) (connection VCV).
Boost Pressure Influence
Irrespective of the coolant temperature, the vacuum amplifier (connection PRE) is pressurized with boost pressure when the turbocharger is activated. This results in a lowering of the controlled vacuum (connection TRA) and thus in an increase in modulating pressure through the vacuum unit at the transmission.
Function Of Vacuum Control Dependent On Temperature And Boost Pressure On Engines 602.96, 603.96

Vacuum Diagram, e.g. Models 124 And 126 With Engine 603.96
1 Injection pump
2 Governor
6 Stop vacuum
9 Vacuum accumulator
61a Restrictor
62 Filter
65 Vacuum control valve
67 Vacuum pump
72 Damper
103 Intake manifold pressure compensator
123 Vacuum amplifier
137 Turbocharger
S25/6 50°C temperature switch (in thermostat housing)
Y22 Electronic idle speed control (ELR) actuator
Y29 Automatic transmission vacuum amplifier switchover valve
B To auxiliary fan relay K9 contact 4
a Air admission to passenger compartment
b Key operated stop
c To engine overload protection switchover valve
d To automatic transmission vacuum unit
PRE Boosted pressure
TRA Transmission
VAC Vacuum
VCV Vacuum control valve
bl blue
br brown
ge yellow
rt red
sw black
ws white

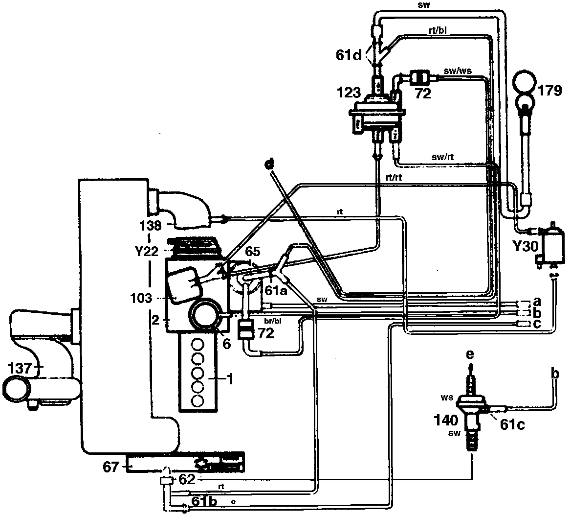
Pressure And Vacuum Line Routing. e.g. Engine 602.961, Model 201 Effective 09/89
1 Injection pump
2 Governor
6 Stop vacuum unit
61a Restrictor
61b Restrictor
61c Restrictor
61d Restrictor
62 Filter
65 Vacuum control valve
67 Vacuum pump
72 Damper
103 Damper
123 Intake manifold pressure compensator
137 Turbocharger
138 Boost air distribution pipe
140 Brake booster check valve
179 Vacuum reservoir (in front right wheelhouse behind plastic panel)
Y22 Electronic idle speed control (ELR) actuator
Y30 Engine overload protection switchover valve
a Air admission to passenger components
b Key-operated stop
c Other vacuum components
d To automatic transmission vacuum units
e Brake booster
PRE Boost pressure
TRA Transmission
VAC Vacuum
VCV Vacuum control valve
bl blue
br brown
ge yellow
rt red
sw black
ws white
Engine 603.96
The vacuum control for the modulating pressure differs in respect of the pneumatic actuation from engine 617.95.
Function
When the engine is running, full vacuum exists at the central connection (VAC) of the vacuum amplifier and controlled vacuum at connection (VCV).
Coolant temperature < 50°C
The automatic transmission vacuum amplifier switchover valve (Y29) is connected to ground by a temperature switch. This switches the 2-3 connection.
The controlled pressure from the vacuum control valve exists at connection (PRE and VCV) and counteracts the vacuum at connection (VAC). This produces the vacuum required at connection (TRA) for the transmission control.
Coolant temperature < 50°C
The ground connection to the automatic transmission vacuum amplifier switchover valve (Y29) is interrupted. This switches the 1-3 connection. The connection (PRE) is now connected to the boost pressure line of the exhaust gas turbocharger. Once the boost pressure is activated, it counteracts the vacuum controlled by the vacuum control valve. This produces a lowering of the vacuum at connection (TRA) and thus an increase in modulating pressure via the vacuum unit at the automatic transmission.
Modified Vacuum Control For Modulating Pressure Effective 09/89
The temperature-dependent transmission control by the 50°C temperature switch (S25/6) and the automatic transmission vacuum amplifier switchover valve (Y29) is no longer fitted (see vacuum diagram). As a result of this modification, the boost pressure influence is already effective at the vacuum amplifier when the engine is cold. The cold transmission comfort shift is controlled by a measure in the shift valve housing.
Additional Idle Throttle Switch For Improving Shift Action When Throttle Suddenly Closed
(deceleration upshift)
A second microswitch is fitted at the engine throttle control and a modified control cam at the throttle lever. In the idle throttle position, the compressor cutout/boost pressure cutout microswitch (S27) connects the engine overload protection switchover valve (S66) to ground. Air is admitted through the engine overload protection valve to the pressure line from the intake manifold pressure compensator to the vacuum amplifier (connection PRE). This produces a lowering of the modulating pressure through the vacuum unit at the automatic transmission.