Lubricating Pressure

4-speed transmission: lubrication system shown with brake band B2 applied
26 Working pressure control valve
31 Two-way ball valve
35 Lubricating pressure shift pin
64 Lubricating pressure valve
77 Oil filter
80 Oil cooler
A Working pressure
AR Working pressure with reverse gear engaged
RA Excess oil flows back through nozzle (D) into the suction passage of the primary pump
SR Lubricating pressure
B2 Connection to shift side B2
D Nozzle at large intermediate plate (injector)
h Discharge edge

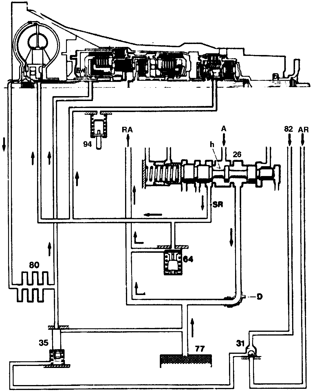
5-speed transmission: lubrication system shown with brake band B2 applied
26 Working pressure control valve
31 Two-way ball valve
35 Lubricating pressure shift pin
64 Lubricating pressure valve
77 Oil filter
80 Oil cooler
94 Lubricating pressure measuring valve
A Working pressure
AR Working pressure with reverse gear engaged
RA Excess oil flows back through nozzle (D) into the suction passage of the primary pump
SR Lubricating pressure
B2 Connection to shift side B2
D Nozzle at large intermediate plate (injector)
h Discharge edge
The pressurized lubricating oil flows through the torque converter and also the oil cooler where it is cooled before being passed again to mechanical section of the transmission. This ensures that the transmission temperature is maintained within permissible limits.
The lubricating oil flows from he discharge edge (h) of the working pressure control valve (26) to the torque converter, from there to the oil cooler and back again to the transmission. It flows to the points at which it is needed for cooling and lubrication through the passages and drillings provided in the housings, shafts and gears.
The lubricating pressure is limited at the lubricating pressure valve (64). The excess oil flows back into the suction passage of the primary pump. The lubricating pressure varies between 3.5 and 5.0 bar in the upper engine speed range.
In 4th gear, the spring chamber of the shift pin (35) is pressureless as soon as brake band B2 has released. The lubricating pressure at the opposite end face surface raises the shift pin (35) against the spring force and a partial quantity of the lubricating oil flows back directly into the suction passage of the primary pump. The quantity of oil flowing to the lubricating points in the transmission is reduced as only a slight quantity of lubricating oil is required for the planet gear sets rotating in a block.
The rear planet gear set for 5th gear requires an additional quantity of lubricating oil. This flows through a direct connection from the valve body assembly via the bottom cover to the intermediate shaft. The lubricating pressure is monitored at the lubricating pressure measuring valve (94) as part of the standard monitoring program.