Downshifts When Accelerating (Function of Reaction Valves)
GeneralDuring a downshift when accelerating, the engine must increase its speed in line with the transmission ratio. During the gearshift sequence, the shift element of the higher gear detaches slowly to enable the engine to rev up. The brake band drum alters its direction of rotation during this operation. This reversal of direction of rotation is sensed with the aid of the brake bend. Once the reversal point has been reached, the shift element of the lower gear is firmly engaged.
The brake band is engaged in two stages.
There is:
- A contact position in order to sense the direction of rotation of the brake band drum. In this case, the brake band makes contact.
- A shift position. In this case, the brake band is firmly engaged.
Duing deceleration and while the engine is increasing its speed, the brake band is supported against the brake band piston, in line with the direction of rotation of the brake bend drum.
When accelerating, the brake band drum is supported by the brake band B1 at the reaction valve (RV1).

3-2 Downshift When Accelerating
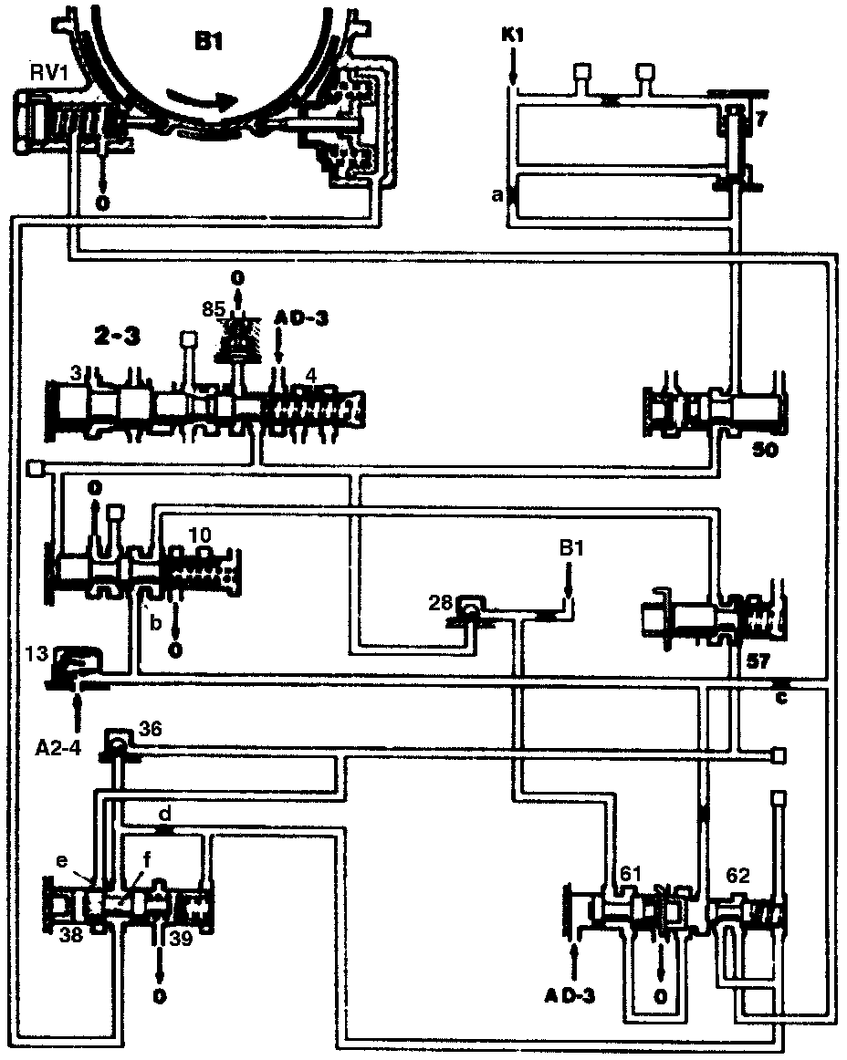
3-2 Downshift When Accelerating Brake Band B1 In Contact Position
3 2-3 Command valve piston
4 2-3 Command valve
7 K1 locking valve
10 B1 Shift valve
13 Plate check valve with restrictor
28 Ball check valve
36 Ball check valve
38 B1 Control valve
39 B1 Control valve piston
50 K1 Control valve damper
57 B1 Control valve damper
61 Braking shift locking valve
62 Locking valve RV1
85 Pressure limiting valve
AD-3 Working pressure in position "D" and "3"
A2-4 Working pressure in 2nd to 4th gear
0 Oil sump drain
RV1 Reaction valve for brake band B1
B1 Connection to shift side of brake band piston B1
K1 Connection to clutch K1 piston
a Restrictor
b Annular surface
c Restrictor
d Restrictor
e Control edge
f Restrictor (radial drilling)
[] See overall hydraulic diagram for further line routing
Brake Band B1 In Contact Position
After the 2-3 command valve (4) has snapped over, the left end face of the shift valve (10) and the connection to the clutch K1 are switched to the zero. The locking valve (7) is pressed down by the pressure in spring chamber, and clutch K1 is slowly drained through the restrictor (a). The shift valve (10) is pressed to the left by its spring, and working pressure "A-24" flows through the the check valve (13) and the valves (10, 38, 57) to the brake band piston.
Pressure in the control valve B1 (38) flows through the restrictor (f) to the left end face and pushes the valve to the right into the control position against the spring force.
The pressure which is flowing to the brake bend piston B1, is reduced at the control edge (e).
The brake band B1 is moved into the contact position with the reduced pressure. As a result of the highly revving engine, the drum B1, which is still rotating against the brake band piston B1, is slowly decelerated until it comes to a stop (reversal point).
A slight quantity of oil flows through the restrictor (d) via the locking valve (62) to the reaction valve (RV1). As long as the brake band B1 is in the contact position and is supported on the brake band piston, the zero outlet at the reaction valve remains open. No pressure can be built up in the line system between the restrictor (d) and the reaction valve.

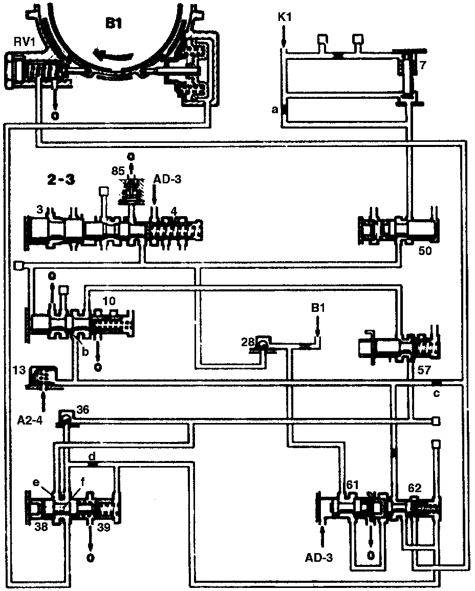
3-2 Downshift When Accelerating, Brake Band B1 Is Engaged
3 2-3 Command valve piston
4 2-3 Command valve
7 K1 locking valve
10 B1 Shift valve
13 Plate check valve with restrictor
28 Ball check valve
36 Ball check valve
38 B1 Control valve
39 B1 Control valve piston
50 K1 Control valve damper
57 B1 Control valve damper
61 Braking shift locking valve
62 Locking valve RV1
85 Pressure limiting valve
AD-3 Working pressure in position "D" and "3"
A2-4 Working pressure in 2nd to 4th gear
0 Oil sump drain
RV1 Reaction valve for brake band B1
B1 Connection to shift side of brake band piston B1
K1 Connection to clutch K1 piston
a Restrictor
b Annular surface
c Restrictor
d Restrictor
e Control edge
f Restrictor (radial drilling)
[] See overall hydraulic diagram for further line routing
Engaging Brake Band B1
Once the reversal point is reached, the drum B1 attempts to rotate in the opposite direction. In doing so, the force of the brake band acts on the reaction valve (RV1). The zero outlet is closed against the spring force.
A pressure builds up in the line system between the restrictor (d) and the reaction valve (RV1). This pressure acts in the spring chamber of the piston (39) and pushes the valve (38) fully to the left.
Full pressure flows to the brake band piston B1. the brake band is engaged. As soon as the reaction valve (RV1) closes, the locking valve (62) moves into its left position.
In 3rd and 4th gear, when brake band B1 is not applied, oil flows continuously in slight quantities through the restrictor (c) to the reaction valve (RV1). Consequently, the line system remains filled with oil and operational.

4-3 Downshift When Accelerating
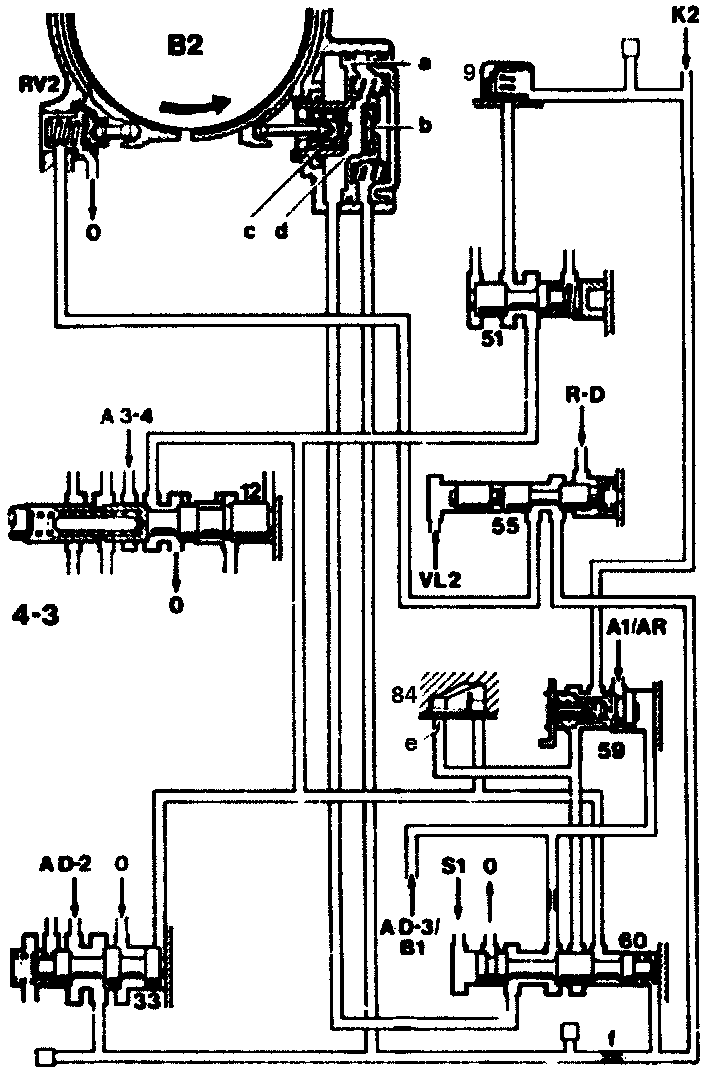
4-3 Downshift When Accelerating, Brake Band B2 In Contact Position
9 Plate check valve
12 3-4 Command valve
33 B2 shift valve
51 K2 Damper control valve
55 RV2 Locking valve
59 K2 Shift valve
60 B2 Release valve
84 Check valve
A3-4 Working pressure in 3rd to 4th gear
AD-3 Working pressure in position "D" and "2"
A1/AR Working pressure in 1st and reverse gears
AD-3/B1 Working pressure in position "D" and "3" as well as when brake band B1 applied
R-D Governor pressure in position "D"
S1 Control pressure S1
0 Oil sump outlet
RV2 Reaction valve for brake band B2
K1 Connection to clutch K2 piston
VL2 Connection to outlet cross-section at control pressure piston (46)
a Brake band piston B2
b Plate valve
c Bypass valve
d Connection between shift and release side
e Restrictor orifice
f Restrictor
[] See overall hydraulic diagram for further line routing
Brake Band B2 In Contact Position
After the command valve (12) has snapped over, the righthand end face of the shift valve (33) and the connection to clutch K2 are switched to the zero outlet. The clutch K2 begins to empty slowly through the K2 shift valve (59) and the restrictor (e) in the check valve (84). At the same time, the valve (33) is moved to the right by the spring force and opens the connection "AD-2" to the shift side of the brake band piston B2.
As soon as the pressure on the shift side has risen appropriately, the bypass valve (c) is pushed to the left against the force of its spring. The connection (d) between shift and release side is open, oil flows from the release side to the shift side until the pressure on both sides has built up to the same extent.
The brake band piston (a) is moved to the left as a result and pushes the brake band B2 into the contact position.
The contact force results from the differential area of the brake band piston and the pressure "AD-2".
This contact force moves the brake band against the drum. As a result of the high-revving engine the drum, which is still rotating against the brake band piston B2, is slowly decelerated to a stop (reversal point).
Oil flows through the restrictor (1) via the locking valve (55) to the reaction valve (RV2). As soon as the brake band is in the contact position, the zero outlet at the reaction valve (RV2) remains open. No pressure can build up in the line to the reaction valve (RV2).

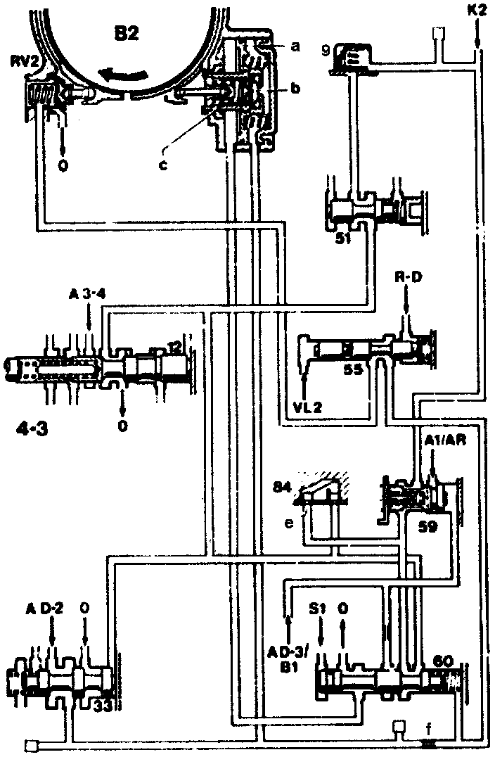
4-3 Downshift When Accelerating, Brake Band B2 In Contact Position
9 Plate check valve
12 3-4 Command valve
33 B2 shift valve
51 K2 Damper control valve
55 RV2 Locking valve
59 K2 Shift valve
60 B2 Release valve
84 Check valve
A3-4 Working pressure in 3rd to 4th gear
AD-3 Working pressure in position "D" and "2"
A1/AR Working pressure in 1st and reverse gears
AD-3/B1 Working pressure in position "D" and "3" as well as when brake band B1 applied
R-D Governor pressure in position "D"
S1 Control pressure S1
0 Oil sump outlet
RV2 Reaction valve for brake band B2
K1 Connection to clutch K2 piston
VL2 Connection to outlet cross-section at control pressure piston (46)
a Brake band piston B2
b Plate valve
c Bypass valve
d Connection between shift and release side
e Restrictor orifice
f Restrictor
[] See overall hydraulic diagram for further line routing
Engaging Brake Band B2
If the reversal point is reached, the drum B2 attempts to rotate in the opposite direction. The force of the brake band B2 is supported against the reaction valve (RV2). The zero outlet is closed against the spring force. A pressure builds up in the line to the reaction valve. This pressure is effective in the spring chamber to the valve (60), which is moved to the left against the force of the control pressure "S1".
Consequently:
- The release side of the brake band piston is moved to the zero outlet. The plate valve (b) with its spring closes to the left and cuts off the connection (d) to the release side. The oil pressure acts only on the shift side now. The brake band is engaged.
- The residual pressure which still exists in the clutch K2 is reduced unrestricted through the valve (60) at the command valve (12).