Air Injection: Description and Operation
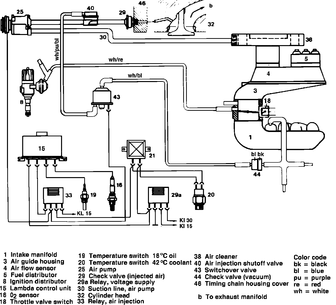
Fig. 1 Air injection system:

This system, Fig. 1, controls emissions by injecting secondary air into the exhaust system just past the exhaust valves to extend the combustion process into the exhaust manifold. This system will operate only when the coolant temperature is within a predetermined level.
When the above conditions are met, a relay actuates the electromagnetic clutch on the air pump and the switchover valve.
When the switch over valve is activated, it allows vacuum to flow to the air injection shutoff valve and the retard unit. This vacuum opens the air injection shutoff valve, allowing the air pump to supply air drawn from air cleaner through the air injection shutoff valve, check valve, and timing housing cover into the exhaust ports of the cylinder heads.
The oxygen in the injected air mixes with the hot exhaust gasses for reaction in the pre-catalyst.