B. Operation
Functional descriptionMechanically controlled gasoline injection system with air flow sensor (abbreviated designation CIS)
B. Operation
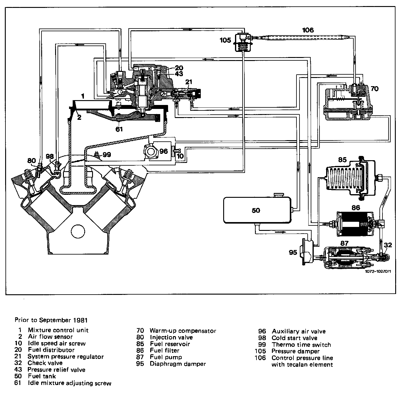
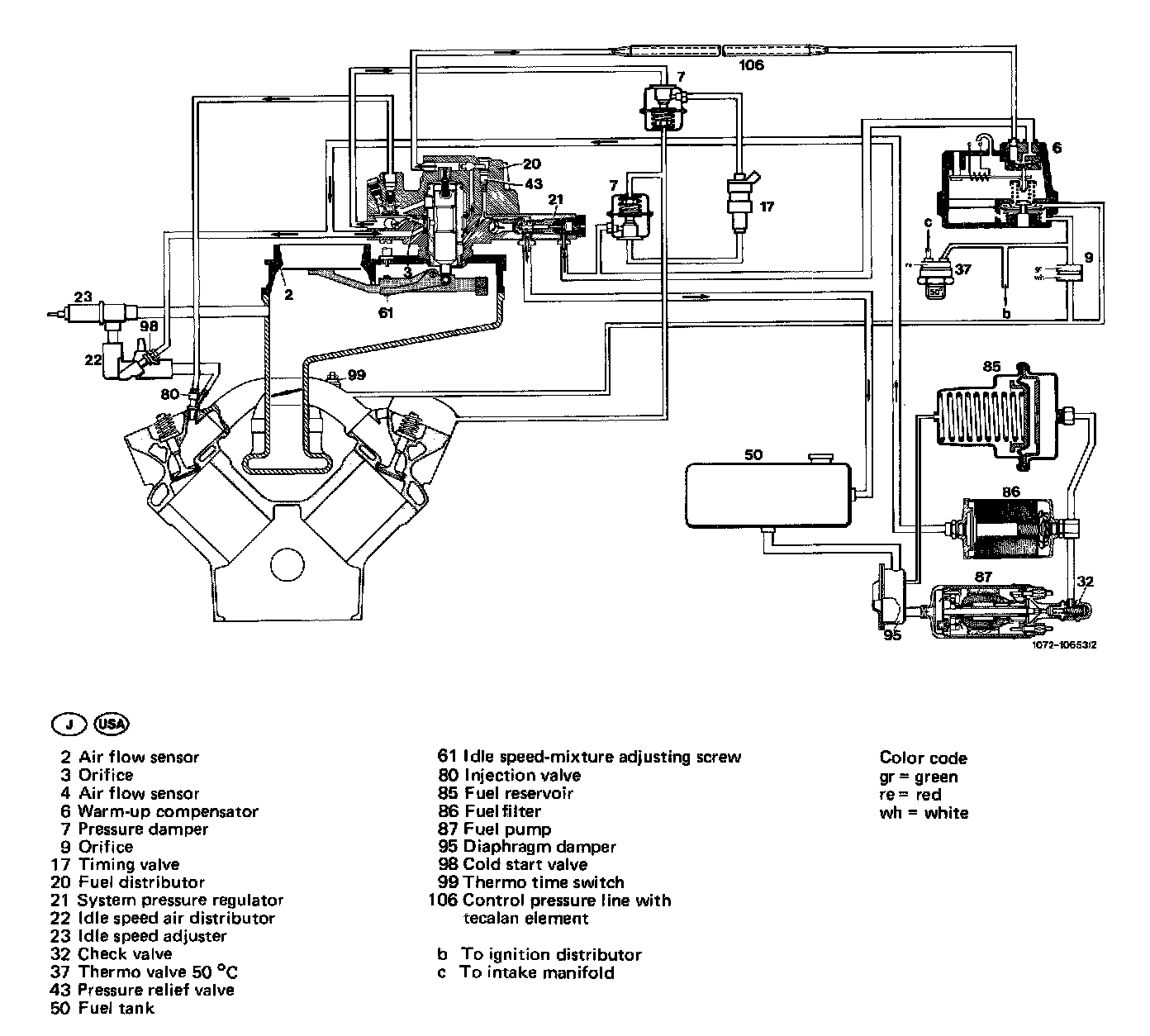
Diagrammatic view of injection systems
Prior To September 1981:

Starting September 1981:

J, USA:

J, USA:

The fuel is drawn by electric fuel pump through a damper out of the fuel tank, and is delivered to the fuel distributor on mixture control unit via fuel filter and fuel reservoir.
A pressure regulator in the fuel distributor keeps the system pressure constant. Excess fuel flows pressure- less back to fuel tank.
The fuel pump is energized only when the starter is actuated and as long as the engine is running.
The mixture control unit comprises the air flow sensor and the fuel distributor. The air quantity aspirated by the engine is measured in air flow sensor by way of an air flow sensor plate.
For this purpose, the air flow sensor plate is moving in an air funnel and will take a given position in accordance with intake air quantity (floating body principle). This movement of the air flow sensor plate is transmitted to control piston in fuel distributor by means of a lever.
The control pressure acting on control piston opposes this movement. The control piston is moving in a slit carrier, which is centrally located in fuel distributor. The slit carrier is provided with vertical slits, the control or metering slits, in accordance with number of cylinders in engine.
The changing cross section of control slits adapts the fuel quantity to the intake air quantity. Each control slit is provided with a differential pressure valve which keeps the pressure drop on control slit constant independent of cross section.
The fuel flows from the differential pressure valves via injection lines to the injection valves, which are injecting the fuel continuously in front of the cylinder intake valves. When the intake valves are opening, the fuel is drawn with the air into the engine cylinders.
Auxiliary equipment
A warm-up compensator regulates the control pressure, which acts on the control piston and serves for enriching the mixture during warm-up stage and at full load.
An auxiliary air valve which is controlled by an expansion element in dependence of the coolant temperature provides a larger mixture quantity during warm-up period. Starting September 1981 , this function is performed by an electronically controlled idle speed adjuster.
A cold start valve serves as a cold start aid.