Test I
TESTING FUNCTION SELECTION "c", CONNECTING LINES 6 AND 11, AS WELL AS ELECTRONIC SWITCHING UNIT FOR BLOWER CONTROL:
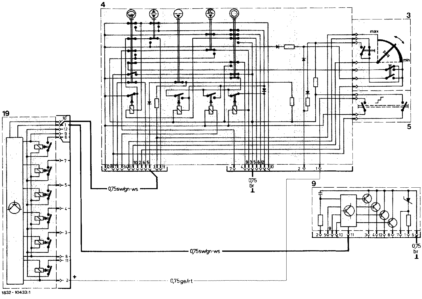
Wiring Diagram:

Wiring Diagram Reference:
3: Temperature dial
4: Pushbutton switching unit
9: Electronic switching unit for temperature control
19: Electronic switching unit for blower control