Test H
TESTING SWITCHOVER VALVE FOR CENTER NOZZLE FLAP AND CONNECTING LINES 1 AND 4:

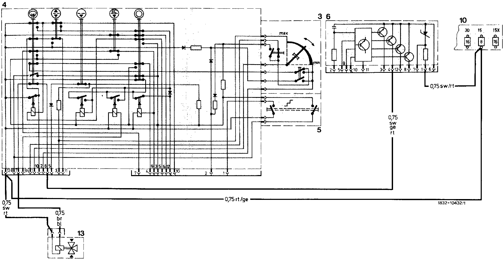
Wiring Diagram Reference:
4: Pushbutton switching unit
9: Electronic switching unit for temperature control
10: Fuse box
13: Switchover valve for defroster nozzle flaps (short stroke) and center nozzle flap