Operation CHARM
: Car repair manuals for everyone.
Home
>>
Mercedes Benz
>>
1985
>>
380SL (107.045) V8-3.8L (116.960)
>>
Repair and Diagnosis
>>
Heating and Air Conditioning
>>
Diagrams
>>
Vacuum and Vapor Hose Diagrams
>>
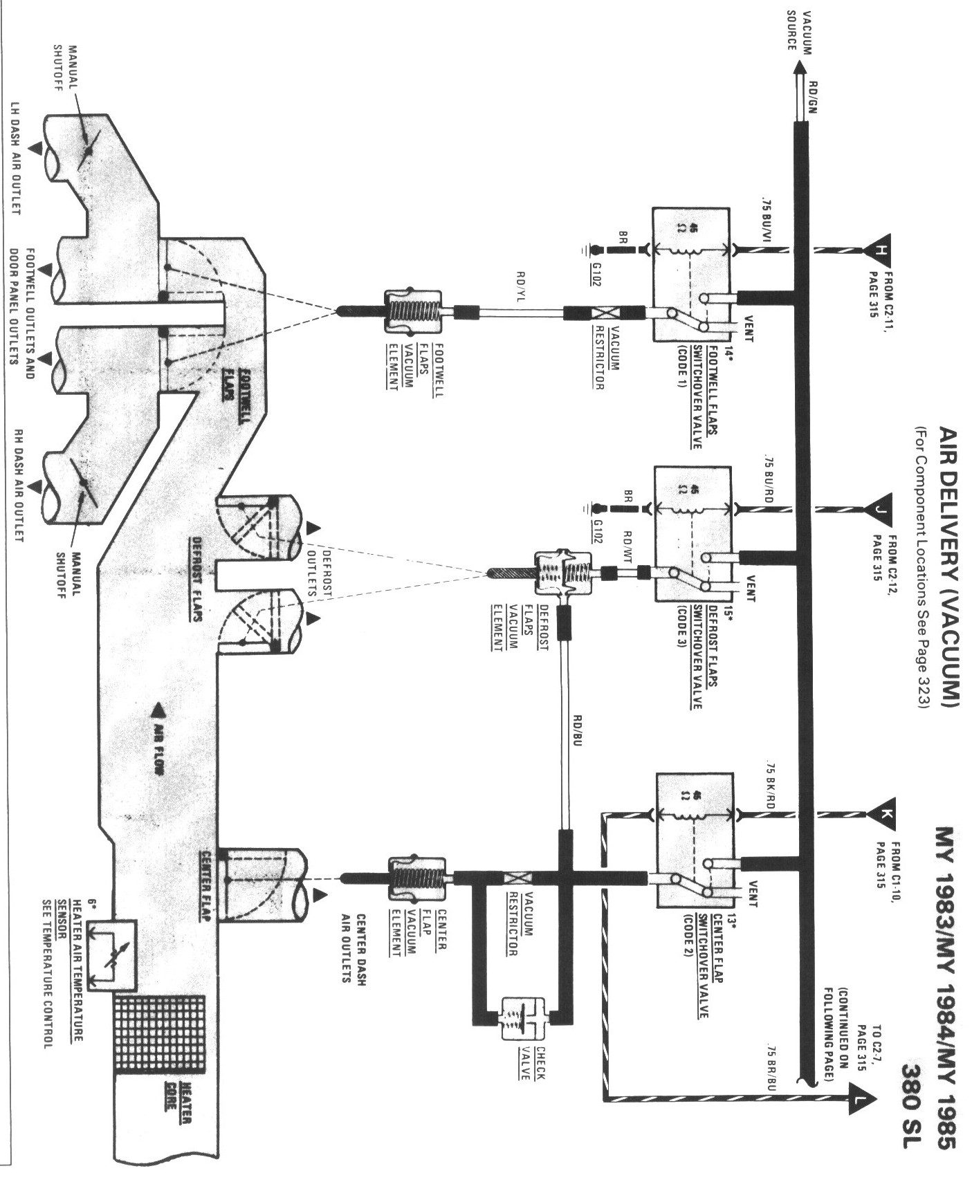
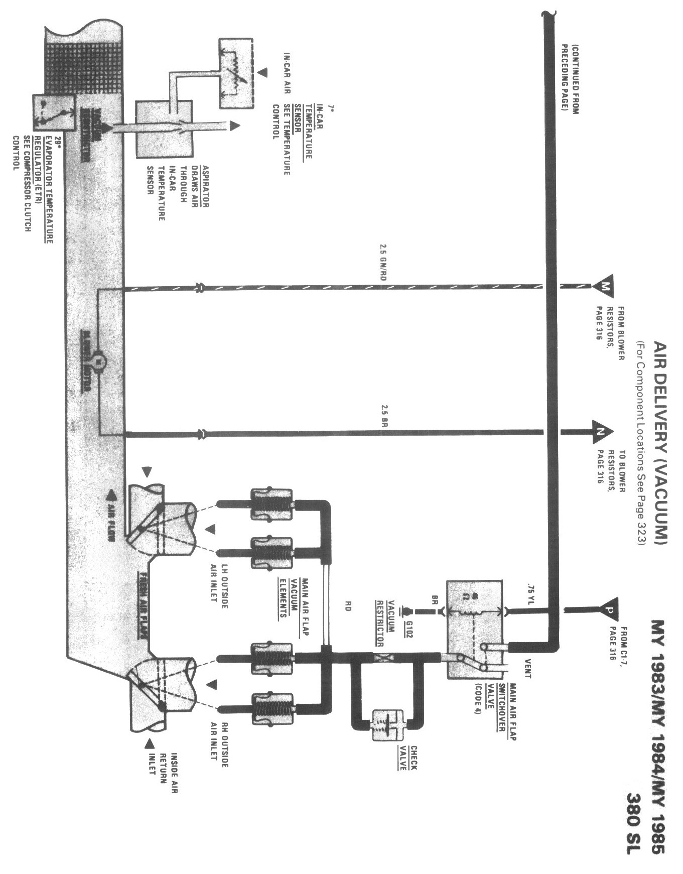
Air Delivery (Vacuum)
Air Delivery (Vacuum)