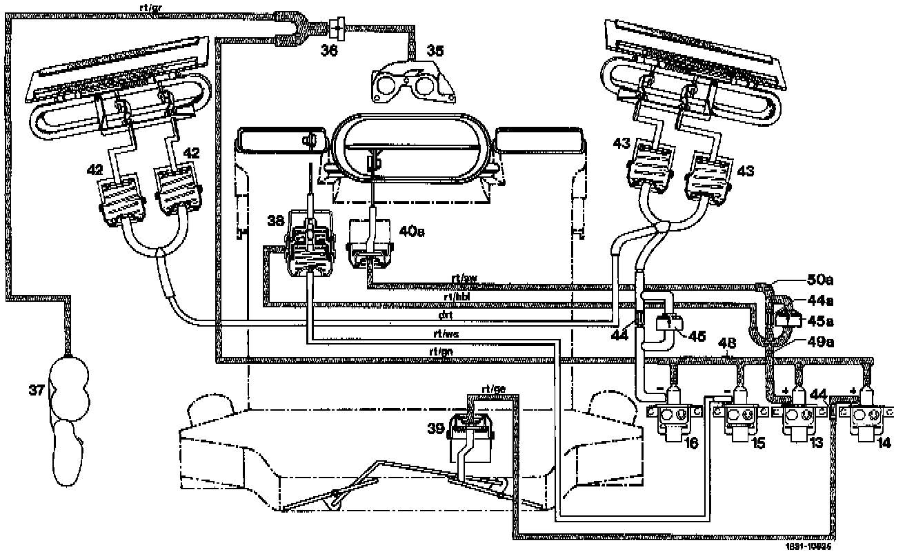
Diagram 2B
VACUUM FUNCTION DIAGRAM 2bFunction Selection "b", MAX. cooling - recirc air (MIN)
Function Selection "b", Max. Cooling - Recirc Air (MIN):

Image Reference:
13 Switchover valve for defroster nozzle flaps (short stroke) and center nozzle flap
14 Switchover valve for legroom flaps
15 Switchover valve for defroster nozzle flaps (long stroke)
16 Switchover valve for vacuum elements of main air flaps
35 Vacuum connection on intake manifold
36 Check valve
37 Vacuum reservoir
38 Vacuum element for defroster nozzle flaps (flaps "open")
39 Vacuum element for legroom flaps (flaps "open")
4Oa Vacuum element for center nozzle flap (flap "open")
42 Vacuum element for main air flap left (flap "closed", W// 20% fresh air)
43 Vacuum element for main air flap right (flap "closed", W// 20% fresh air)
44 Throttle (orifice)
45 Check valve
48 5-point distributor
49 4-point distributor
50 3-point distributor
Color Code Of Vacuum Lines:
bl = blue
drt = dark red
ge= yellow
gn = green
gr = grey
hbl = light blue
rt = red
sw = black
ws = white