Locks: Diagrams
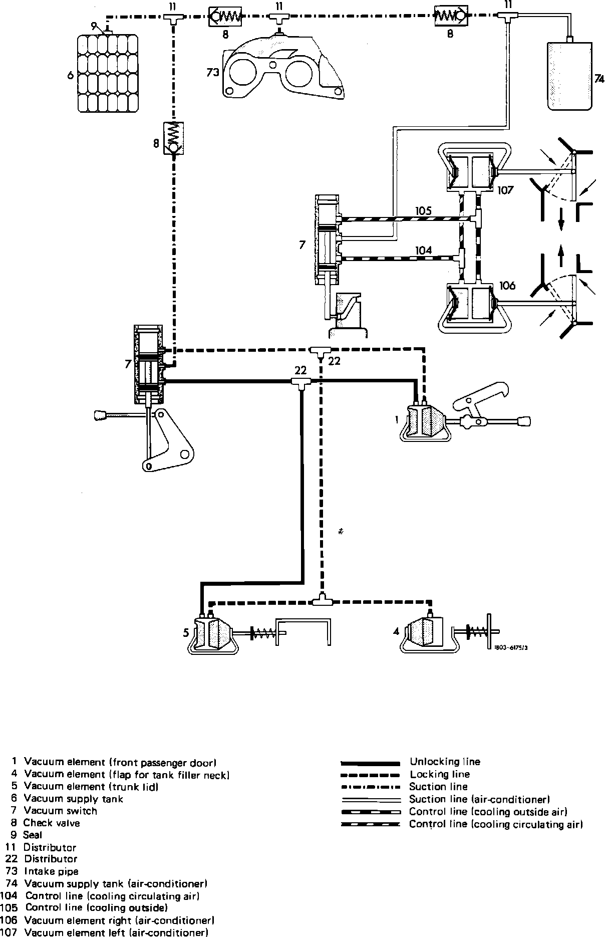
Central Locking Vacuum Diagram (Up To 8/85):

CENTRAL LOCKING SYSTEM
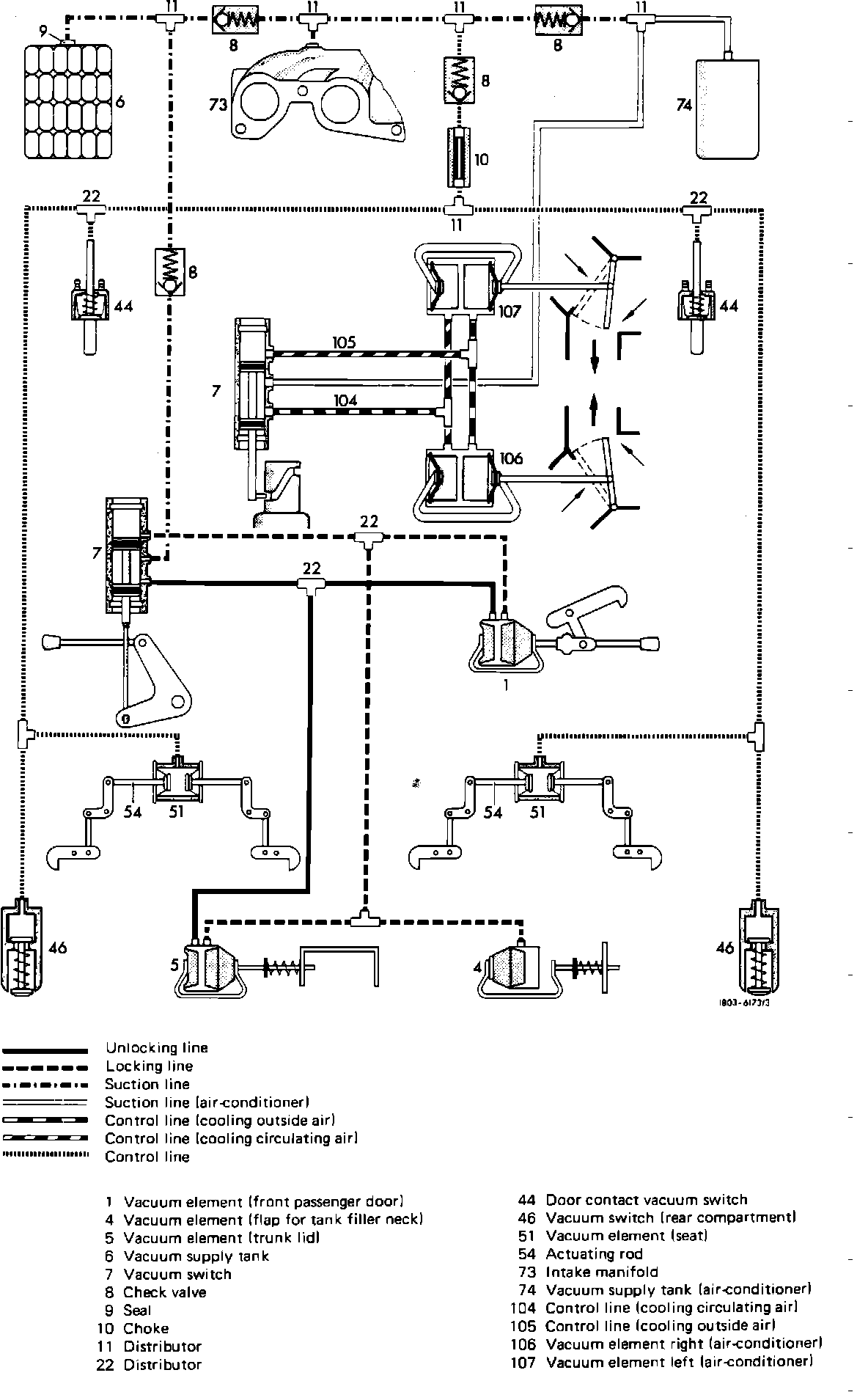
Central Locking Incl. A/C Vacuum Diagram (Up To 8/85):

CENTRAL LOCKING AND A/C SYSTEM
Central Locking Incl. A/C And Backrest Vacuum Diagram (Up To 8/85):

CENTRAL LOCKING, A/C AND BACKREST INTERLOCK SYSTEM